一、JYWQ自动搅匀潜水草莓视频官网在线观看适用范围:
上海草莓视频在线观看视频泵业生产制造的JYWQ自动搅匀潜水草莓视频官网在线观看适用于化工、石油、制药、采矿、造纸、电厂及城市污水处理、市政工程、公共设施排污等输送带颗粒、沉淀物的污水污物。各行业不同工况JYWQ自动搅匀潜水草莓视频官网在线观看适用型号的选型及不同材质和配置下的价格问题欢迎致电24小时报价热线400-6656-887咨询2023年无堵塞草莓视频官网在线观看厂家直销价格,同时可提供外形尺寸、安装图纸,结构图纸、曲线图谱和安装尺寸等数据。


二、JYWQ自动搅匀潜水草莓视频官网在线观看产品简介:
JYWQ型自动搅匀潜水草莓视频官网在线观看是本司在吸收G外先进技术的基础上,采用优秀的水力模型开发研制而成的新型环保类产品,在排送固体颗粒和长纤维垃圾以及减少污水坑内沉积等方面,具有独特功能。该泵水力性能先进成熟,性能指标已达到或超过G外同类产品先进技术水平。
三、JYWQ自动搅匀潜水草莓视频官网在线观看产品特点:
1、利用草莓视频官网在线观看自身出水压力,搅匀污水池内沉淀污泥,真正达到彻底排出污水池沉淀物的目的。
2、大流道抗堵塞水力部件设计,大大提高污物通过能力,能有效通过泵口径的5倍纤维物质和直径为泵口径约50%的固体颗粒。
3、设计合理,配套电机合理,效率高,节能效果显著。
4、机械密封采用双道串联密封,材质为硬质耐腐碳化钨,耐用,耐磨,可使泵安全连续运行8000小时以上。
5、草莓视频官网在线观看结构紧凑,体积小、移动方便,安装简便,无需建泵房,潜入水中即可工作,减少工程造价。
6、油室内设有油水探头,对泵实施很好的保护。
7、可配备全自动安全保护控制柜,对草莓视频官网在线观看的漏水、漏电、过载及超温等进行很好的保护,提高产品的安全可靠性。
8、浮球开关可根据所需的水位变化,自动控制泵的停启,无需专人看管。
9、电机可采用水套式外循环冷却系统,保证电泵在无水(干式)状态下安全运行。
10、双导轨自动耦合安装系统,给泵的安装、维修带来G大的方便,人可不必为此进入污水坑。
11、安装方式有固定式自动耦合安装和移动式自由安装二种,可满足不同的使用场合。
12、本公司产品全程质量监控,全方位检测,保证产品质量!
13、交货快捷:先进生产流水线,备货充足,常规产品现货供应!
14、个性定制:高G工程师专业选型报价,各种材质非标产品可根据现场实用要求定做!
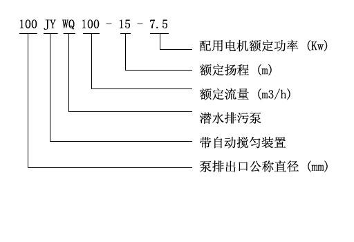
四、JYWQ型自动搅匀潜水草莓视频官网在线观看产品意义

五、JYWQ型自动搅匀潜水草莓视频官网在线观看性能参数选型表
| 型号 |
排出 口径 (mm) |
额定 流量 (m3/h) |
额定 扬程 (mm) |
搅拌 直径 (mm) |
转速 (r/min) |
效率 (%) |
自动 耦合器 |
| JYWQ50-12-15-1200-1.5 | 50 | 12 | 15 | 1200 | 2900 | 48 | GAK-50 |
| JYWQ50-20-7-1200-1.1 | 50 | 20 | 7 | 1200 | 2900 | 62 | GAK-50 |
| JYWQ50-10-10-1200-1.1 | 50 | 10 | 10 | 1200 | 2900 | 56 | GAK-50 |
| JYWQ50-15-15-1200-2.2 | 50 | 15 | 15 | 1200 | 2900 | 51 | GAK-50 |
| JYWQ50-25-10-1200-2.2 | 50 | 25 | 10 | 1200 | 2900 | 65 | GAK-50 |
| JYWQ50-15-20-1200-2.2 | 50 | 15 | 20 | 1200 | 2900 | 56 | GAK-50 |
| JYWQ50-20-15-1200-2.2 | 50 | 20 | 15 | 1200 | 2900 | 56 | GAK-50 |
| JYWQ50-42-9-1200-3 | 50 | 42 | 9 | 1200 | 2900 | 56 | GAK-50 |
| JYWQ50-17-25-1200-3 | 50 | 17 | 25 | 1200 | 2900 | 56 | GAK-50 |
| JYWQ50-25-22-1200-4 | 50 | 25 | 22 | 1200 | 2900 | 62 | GAK-50 |
| JYWQ50-40-15-1400-4 | 50 | 40 | 15 | 1400 | 2900 | 70 | GAK-50 |
| JYWQ50-25-32-1600-5.5 | 50 | 25 | 32 | 1600 | 2900 | 52 | GAK-50 |
| JYWQ50-40-30-1600-7.5 | 50 | 40 | 30 | 1600 | 2900 | 68 | GAK-50 |
| JYWQ65-25-15-1400-3 | 65 | 25 | 150 | 1400 | 2900 | 65 | GAK-65 |
| JYWQ65-37-13-1400-3 | 65 | 37 | 13 | 1400 | 2900 | 62 | GAK-65 |
| JYWQ65-25-28-1400-4 | 65 | 25 | 28 | 1400 | 2900 | 60 | GAK-65 |
| JYWQ80-40-7-1600-2.2 | 80 | 40 | 7 | 1600 | 2900 | 54 | GAK-80 |
| JYWQ80-29-8-1600-2.2 | 80 | 29 | 8 | 1600 | 2900 | 54 | GAK-80 |
| JYWQ80-43-13-1600-4 | 80 | 43 | 13 | 1600 | 2900 | 63 | GAK-80 |
| JYWQ80-50-10-1600-3 | 80 | 50 | 10 | 1600 | 1450 | 76 | GAK-80 |
| JYWQ80-40-15-1600-4 | 80 | 40 | 15 | 1600 | 2900 | 70 | GAK-80 |
| JYWQ80-60-13-1600-4 | 80 | 60 | 13 | 1600 | 2900 | 70 | GAK-80 |
| JYWQ80-35-25-1600-5.5 | 80 | 35 | 25 | 1600 | 2900 | 64 | GAK-80 |
| JYWQ80-50-25-1600-7.5 | 80 | 50 | 25 | 1600 | 2900 | 70 | GAK-80 |
| JYWQ80-50-30-1600-7.5 | 80 | 50 | 30 | 1600 | 2900 | 70 | GAK-80 |
| JYWQ100-80-9-2000-4 | 100 | 80 | 9 | 2000 | 1450 | 62 | GAK-100 |
| JYWQ100-110-10-2000-5.5 | 100 | 110 | 10 | 2000 | 1450 | 71 | GAK-100 |
| JYWQ100-70-15-2000-5.5 | 100 | 70 | 15 | 2000 | 1450 | 71 | GAK-100 |
| JYWQ100-100-15-2000-7.5 | 100 | 100 | 15 | 2000 | 1450 | 73 | GAK-100 |
| JYWQ100-80-20-2000-7.5 | 100 | 70 | 20 | 2000 | 2900 | 71 | GAK-100 |
| JYWQ100-50-35-2000-11 | 100 | 100 | 35 | 2000 | 2900 | 68 | GAK-100 |
| JYWQ100-70-22-2000-7.5 | 100 | 80 | 22 | 2000 | 2900 | 70 | GAK-100 |
| JYWQ100-100-22-2000-15 | 100 | 150 | 22 | 2000 | 1450 | 61 | GAK-100 |
| JYWQ100-80-30-2000-15 | 100 | 210 | 30 | 2000 | 1450 | 67 | GAK-100 |
| JYWQ150-150-10-2000-7.5 | 150 | 250 | 10 | 2000 | 1450 | 75 | GAK-150 |
| JYWQ150-210-7-2500-7.5 | 150 | 150 | 7 | 2500 | 1450 | 78 | GAK-150 |
| JYWQ150-250-6-2500-7.5 | 150 | 200 | 6 | 2500 | 1450 | 79 | GAK-150 |
| JYWQ150-150-15-2500-11 | 150 | 65 | 15 | 2500 | 1450 | 79 | GAK-150 |
| JYWQ150-200-10-2500-15 | 150 | 180 | 10 | 2500 | 1450 | 73 | GAK-150 |
| JYWQ150-65-40-3200-18.5 | 150 | 150 | 40 | 3200 | 1450 | 58 | GAK-150 |
| JYWQ150-180-22-2600-18.5 | 150 | 110 | 22 | 2600 | 1450 | 75 | GAK-150 |
| JYWQ150-150-26-2600-18.5 | 150 | 300 | 26 | 2600 | 1450 | 72 | GAK-150 |
| JYWQ150-110-30-2600-18.5 | 150 | 130 | 30 | 2600 | 1450 | 72 | GAK-150 |
| JYWQ150-300-15-2600-22 | 150 | 100 | 15 | 2600 | 1450 | 76 | GAK-150 |
| JYWQ150-130-30-2600-22 | 150 | 300 | 30 | 2600 | 1450 | 70 | GAK-150 |
| JYWQ150-100-40-3000-30 | 150 | 250 | 40 | 3000 | 1450 | 64 | GAK-150 |
| JYWQ200-300-7-3000-11 | 200 | 300 | 7 | 3000 | 1450 | 75 | GAK-200 |
| JYWQ200-250-11-3000-15 | 200 | 250 | 11 | 3000 | 1450 | 72 | GAK-200 |
| JYWQ200-300-10-3000-15 | 200 | 300 | 10 | 3000 | 1450 | 75 | GAK-200 |
| JYWQ200-250-15-3000-18.5 | 200 | 250 | 15 | 3000 | 1450 | 72 | GAK-200 |
| JYWQ200-400-10-3000-22 | 200 | 400 | 10 | 3000 | 1450 | 75 | GAK-200 |
| JYWQ200-200-20-3000-22 | 200 | 200 | 20 | 3000 | 1450 | 73 | GAK-200 |
| JYWQ200-250-22-3000-30 | 200 | 250 | 22 | 3000 | 1450 | 73 | GAK-200 |
| JYWQ250-600-7-3000-22 | 250 | 600 | 7 | 3000 | 1450 | 78 | GAK-250 |
| JYWQ250-600-9-3000-30 | 250 | 600 | 9 | 3000 | 1450 | 78 | GAK-250 |
用户可根据此表选型确定型号,如有特殊情况可咨询我公司技术人员。
六、JYWQ型自动搅匀潜水草莓视频官网在线观看(曲线图谱)

七、JYWQ型自动搅匀潜水草莓视频官网在线观看(结构图)

备注:以上参数选型表只是JYWQ自动搅匀潜水草莓视频官网在线观看的部分性能参数,如在上表中没有找到符合贵单位要求的型号参数可以向草莓视频在线观看视频咨询,草莓视频在线观看视频有专业的工程师为您提供常规产品中没有的参数选型,更加精准的选出适合贵单位适用的草莓视频官网在线观看型号产品。
在选型过程中请尽量提供以下几项数据:1、口径,2、流量,3、扬程或者水头(m),4、过流材质,5、流体介质,6、介质粘稠度,7、介质是否含有颗粒,8、电机功率(KW),9、转速(r/min),10、电压〔V〕,11、使用环境:室内或室外,高原或平原,所处位置是否要求防爆等等,如果你对以上关于JYWQ自动搅匀潜水草莓视频官网在线观看的选型,不同流体介质适用泵体,叶轮和机械密封等过流部件的材质及不同配置的2023价格有任何问题,请您致电我公司24小时热线,草莓视频在线观看视频将竭诚为您提供优质的服务。
相关产品推荐:JPWQ不锈钢自动搅匀潜水草莓视频官网在线观看 草莓视频官网在线观看 QW潜水无堵塞草莓视频官网在线观看
相关评论
收到货了,今天工作一天流量大,扬程高比潜水泵方便多了,好评
排污效果非常不错,草莓视频在线观看视频稍微有点腐蚀性,帮我选的耐腐蚀的,我用药水检测过了确实是304材质的。
污水泵收到了,质量很好,包装到位,安装好了也测试了,功率大,够够的,很好的一次购物体验啊,后期那些可以放心在你J买了
潜水泵已经使用了,自从有了潜水泵,给车洗澡,给菜浇水相当的方便,再也不用接水了,之前就是凑合的过来的,天冷了,用桶接水很不方便了,有了潜水泵抽水就行了,简单又省力,客服的服务态度很不错,有什么不懂的问题都可以回答的,我对这个很满意,潜水泵的动力很大,吸水射出的扬程很远
己收货,用了两天,无阻塞,好用